🔍 Schneller Überblick
Dampfregelventile sind entscheidende Komponenten bei der Regulierung des Dampfflusses in industriellen Anwendungen. Um Sicherheit, Leistung und Langlebigkeit zu gewährleisten, ist es wichtig, die Arten von Dampfregelventilen zu kennen und das richtige Ventil für Ihr System auszuwählen. Bei Vcore-VentilWir bieten eine breite Palette hochwertiger Dampfventile an, die für den Umgang mit hohen Temperaturen, Drücken und variablen Bedingungen in verschiedenen Branchen ausgelegt sind. In diesem Leitfaden werden die verschiedenen Arten von Dampfregelventilen, ihre Anwendungen und die Best Practices für die Auswahl des richtigen Ventils erläutert.
🎬 Eröffnungsszenario: Häufige Herausforderungen in Steam-Systemen
Stellen Sie sich Folgendes vor: Eine Produktionsanlage ist für kritische Prozesse wie Erhitzen, Sterilisieren oder Stromerzeugung auf Dampf angewiesen. Die Ventile, die den Dampf steuern, müssen präzise und zuverlässig sein. Wenn jedoch ein falsches Ventil ausgewählt wird, können Probleme wie eine inkonsistente Druckregelung, Leckagen oder Systemineffizienzen auftreten, die den Betrieb und die Sicherheit beeinträchtigen.
„Welches Dampfventil sollten wir für unser System wählen? Wie vermeiden wir häufige Probleme?“
Wir sind hier, um Sie durch den Prozess der Auswahl des idealen Dampfregelventils für Ihre Bedürfnisse zu führen.
⚠️ Benutzer-Schmerzpunkte
Auswahl des falschen Ventiltyps
Unterschiedliche Dampfanwendungen erfordern unterschiedliche Ventile. Beispielsweise ist ein für die Dampfverteilung ideales Ventil möglicherweise nicht für die präzise Drosselsteuerung in Hochdrucksystemen geeignet.
Ventilausfall aufgrund von Druckschwankungen
Eine falsche Auswahl von Dampfventilen kann zu Druckschwankungen, schlechter Durchflussregulierung und sogar zum Ausfall des Ventils führen, da es hohen Temperaturen und Druckbedingungen nicht standhalten kann.
Hohe Wartungskosten und Ausfallzeiten
Eine schlechte Ventilauswahl oder eine falsche Installation können die Häufigkeit der Ventilwartung und Systemausfallzeiten erhöhen, was zu höheren Betriebskosten führt.
✅ Lösungen und Expertenempfehlungen
✅ Verstehen Sie die spezifische Rolle jedes Ventiltyps
Dampfsysteme erfordern eine sorgfältige Auswahl der Ventiltypen je nach Anwendung. Jeder Ventiltyp spielt eine einzigartige Rolle, sei es zur Druckregulierung, Durchflussregelung oder Isolierung.
✅ Berücksichtigen Sie Temperatur- und Druckanforderungen
Die Betriebstemperatur und der Druck des Dampfes sind Schlüsselfaktoren. Stellen Sie sicher, dass das von Ihnen gewählte Ventil der maximalen Temperatur und dem maximalen Druck in Ihrem System standhält.
✅ Entscheiden Sie sich für hochwertige, langlebige Materialien
Die Wahl des Ventilmaterials ist entscheidend. Für Dampfanwendungen werden Materialien wie Edelstahl, legierter Stahl und andere korrosionsbeständige Metalle bevorzugt, um eine dauerhafte Leistung zu gewährleisten.
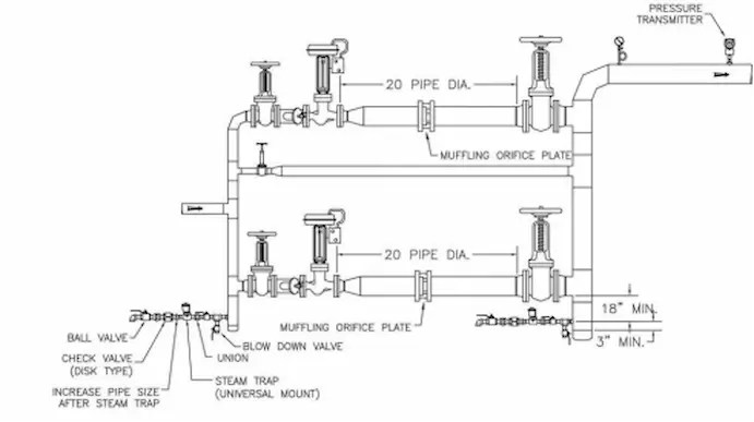
🔧 Haupttypen von Dampfregelventilen
Druckminderventil (PRV)
-
Funktion: Reduziert den Dampfdruck von einem hohen Niveau auf ein niedrigeres, nutzbares Niveau.
-
Ideal für: Dampfsysteme, die stabile, konstante Druckniveaus erfordern.
-
Allgemeine Verwendungen: Kraftwerke, Heizsysteme, Industrieprozesse.
Steuerventil (Kugelventil oder Kugelhahn)
-
Funktion: Wird zur präzisen Drosselung und Durchflussregulierung verwendet.
-
Ideal für: Anwendungen, die eine genaue Steuerung der Dampfdurchflussraten erfordern.
-
Allgemeine Verwendungen: HVAC-Systeme, chemische Verarbeitungsanlagen, Stromerzeugung.
-
Funktion: Verhindert Überdruck in Dampfsystemen, indem überschüssiger Dampf freigesetzt wird, wenn der Druck einen voreingestellten Grenzwert überschreitet.
-
Ideal für: Gewährleistung der Sicherheit des Dampfsystems.
-
Allgemeine Verwendungen: Kessel, Druckbehälter und dampfbetriebene Turbinen.
Absperrventil (Absperrschieber oder Kugelhahn)
-
Funktion: Sorgt für eine vollständige Abschaltung des Dampfflusses.
-
Ideal für: Isolieren von Abschnitten des Dampfsystems zu Wartungs- oder Sicherheitszwecken.
-
Allgemeine Verwendungen: Dampfleitungssysteme, Industrieanlagen.
Siebventil
-
Funktion: Filtert Schmutz und Ablagerungen aus Dampfleitungen heraus, um andere Geräte zu schützen.
-
Ideal für: Gewährleistung eines sauberen Dampfstroms.
-
Allgemeine Verwendungen: Schutz nachgeschalteter Geräte wie Turbinen oder Wärmetauscher.

📊 Daten- und technischer Vergleich
| Ventiltyp | Primäre Funktion | Druckkontrolle | Ideale Anwendung |
|---|---|---|---|
| Druckminderventil | Reduziert den Dampfdruck | Stabiler Druck | Kessel, Kraftwerke |
| Steuerventil | Durchflussregulierung | Präzise Kontrolle | HVAC, Industriesysteme |
| Sicherheitsventil | Druckentlastung | Überdruckentlastung | Kessel, Sicherheitssysteme |
| Absperrventil | Vollständige Abschaltung | Ein/Aus-Steuerung | Dampfleitungen, Isolierung |
| Siebventil | Filtert Schmutz | Geringer Druckabfall | Schützt Dampfturbinen und Wärmetauscher |

🧪 Fallstudien von Vcore Valve
-
Fall 1 – Kraftwerksdampfsystem
Nach dem Ersetzen alter Dampfventile durch hochwertige SteuerventileDie Anlage erzielte eine bessere Temperaturregulierung, einen geringeren Dampfverlust und eine höhere Energieeffizienz. -
Fall 2 – Chemische Verarbeitungsanlage
A Druckminderventil wurde installiert, um einen konstanten Dampfdruck aufrechtzuerhalten, was zu weniger Betriebsunterbrechungen und einem geringeren Systemverschleiß führt.
📈 Markttrends und Brancheneinblicke
-
Nachfrage nach bleifreien Ventilen: Erhöhte Präferenz für bleifreie Ventile aufgrund regulatorischer Standards, insbesondere in Regionen wie der EU und Nordamerika.
-
Digitale Ventilsteuerung: Der Aufstieg intelligenter Dampfsysteme mit digitalen Ventilantrieben für Fernbedienung und präzise Steuerung.
-
Nachhaltigkeitsfokus: Anhaltende Nachfrage nach energieeffizienten Dampfsystemen und Ventilen zur Reduzierung des betrieblichen CO2-Fußabdrucks.
🔧 Tipps zur Verwendung und Auswahl
-
Benutzen Druckminderventile für stabilen Dampfdruck in Heizanwendungen.
-
Wählen Sie Kugelventile oder Kugelhähne zur präzisen Drosselsteuerung in HLK- oder chemischen Prozessen.
-
Wählen Sie Ventile immer aus Materialien, die der Temperatur und dem Druck Ihres Dampfsystems standhalten.
-
Sicherheitsventile sind entscheidend für die Vermeidung von Systemausfällen in Hochdruckdampfsystemen.
-
Stellen Sie sicher Absperrventile sind einfach zu bedienen und zu warten, insbesondere in großen Industrieanlagen.

Fazit
Um das richtige Ventil für Ihr Dampfsystem auszuwählen, ist es wichtig, die verschiedenen Arten von Dampfregelventilen und ihre Funktionsweise zu verstehen. Bei Vcore-VentilWir bieten ein umfassendes Sortiment an Ventilen, die auf Ihre spezifischen Anforderungen zugeschnitten sind und Zuverlässigkeit, Effizienz und Sicherheit gewährleisten. Kontaktieren Sie uns noch heute, um das perfekte Ventil für Ihre Anwendung zu finden.
👉 Kontaktieren Sie Vcore Valve für detaillierte technische Zeichnungen, Produktmuster und Expertenempfehlungen.
FAQ – Dampfregelventile
F1: Wozu dient ein Druckminderventil?
A: Ein Druckminderventil (PRV) senkt den hohen Dampfdruck auf ein beherrschbares Niveau und sorgt so für einen stabilen Betrieb in industriellen Anwendungen.
F2: Kann ich ein Regelventil zur Dampfdrosselung verwenden?
A: Ja, Regelventile (Kugel- oder Kugelhähne) eignen sich ideal zur Dampfdrosselung und sorgen für eine präzise Durchflussregelung in verschiedenen Systemen.
F3: Warum ist in Dampfsystemen ein Sicherheitsventil erforderlich?
A: Ein Sicherheitsventil lässt überschüssigen Druck ab, um Systemausfälle zu verhindern und die Sicherheit in Dampfsystemen aufrechtzuerhalten.
F4: Wie funktioniert ein Siebventil in einem Dampfsystem?
A: Ein Siebventil filtert Schmutz aus der Dampfleitung und schützt so nachgeschaltete Geräte wie Turbinen und Wärmetauscher.
F5: Sind alle Dampfventile gleich?
A: Nein, Dampfventile unterscheiden sich je nach Funktion, Anwendung und Druckstufe. Es ist entscheidend, für jeden spezifischen Anwendungsfall den richtigen Typ auszuwählen.
